PHILIPS type 898A



Documentation - Schémas




Dans cette page, vous trouverez la documentation relative au récepteur PHILIPS type 898A :

Alimentation générale
Amplificateur BF
Amplificateur FI et détection
Préamplicateur HF et changeur de fréquence
Syntonisation automatique
Barrette de cosses-relais
Documents Philips d'origine
Schémas des ersatz
Remplacement de l'AM1 par un EM4



Alimentation

L'alimentation, tout en étant de principe classique, est assez complexe car elle comporte pas mal de cellules de découplage, mais surtout le relais d'intensité et l'électro-aimant frein du tambour du réglage d'accord.
La consommation totale est telle que la valve n'est pas une classique 506 mais une 1561.
On remarquera que le transformateur secteur comporte un enroulement spécial de 4V pour la lampe L9 qui est donc chauffée "en flottant".
Cela est rendu nécessaire pour éviter les interférences entre le signal de forte amplitude présent dans l'étage de syntonisation automatique qui est à la fréquence FI. Sans cette précaution, des harmoniques pourraient "remonter" le circuit de chauffage et venir perturber les autres étages.
Même les 2 fils reliant cet enroulement aux support de L9 sont blindés !


Voici le schéma de l'alimentation générale:

(cliquez sur le schéma pour télécharger la version PDF)

A noter que par convention, j'ai appelé les tensions:
+An : celle qui alimente le circuit d'anode de la lampe Ln
+En : celle qui alimente le circuit d'écran de la lampe Ln.



Amplificateur BF

L'amplificateur BF comporte 2 lampes pentodes procurant un gran gain en tension permettant d'avoir une contre-réaction efficace.
Les 2 potentiomètres de réglage de volume (R25) et de tonalité (R56) sont installés sous le châssis et commandés par des câbles tirés par le monobouton de façade.
Un inter simple (F), situé à l'arrière du châssis permet de changer la tonalité générale sur 2 positions donc.
Un autre inter simple, situé à l'arrière de l'ébénisterie permet de couper le HP interne.
Enfin, un autre potentiomètre (R53) permet d'ajuster une fois pour toutes l'amplitude maximale admissible sur station puissante (autrement dit le début de l'écrêtage de l'ampli)

Voici le schéma de cet amplificateur BF :

(cliquez sur le schéma pour télécharger la version PDF)

Les inters B et D lorsqu'ils sont tous les deux fermés, court-circuitent le signal présent sur l'anode de L6 : c'est le mode silencieux pendant la syntonisation.
Le circuit de contre-réaction est double :
- R32(200 ohm) et R19(25 ohm) qui procurent un gain de 8 en tension entre l'entrée (grille L6) et la sortie (HP). Ce gain est augmenté en TBF grâce à la self S48, ce qui renforce les graves. D'autre part, sur la position PU, la résistance R49 (10 ohm) est connectée en parallèle avec R19, donnant un gain de 28 au lieu de 8.
- S50-C16 et R19 qui forme un réjecteur à une certaine fréquence. Cette fréquence est facilement calculable puisque C16 mesure 1nF et S50 mesure mH 0,29H. La fréquence d'absorbsion est de 9300 Hz. Ce réjecteur permet donc d'avoir une atténuation rapide à partir de 9kHz : c'est un filtre de bande audio supplémentaire. Au-delà de 10kHz, bien que ce réjecteur n'agisse plus, on peut supposer que le reste de l'ampli limite le gain (en particulier le réglage de tonalité).

La tension +u (+25V environ) créée par le courant cathodique de L6 est utilisée par la diode de détection.



Barrette de cosses-relais

Cette barrette est située dans l'ébénisterie et sert à raccorder :
- le HP, son transfo, la self S50 et l'inter du HP
- l'indicateur d'accord AM1
- les lampes d'éclairage du cadran

Voici un plan de câblage des composants et des connexions vers le châssis :



Amplificateur FI et détection

L'amplificateur à fréquence intermédiaire (FI) est tout à fait classique : une pentode à pente variable, 2 transfos de liaisons accordés.
Seule particularité : le couplage, donc la largeur de bande, de ces transfos est variable, commandés par un câble.

Quant à la détection diode, elle est classique aussi. A remarquer néanmoins que la CAG est retardée et que la valeur de tension est assez élevée (25V), preuve que l'amplitude du signal FI avant détection est somme tout assez grande.
Voici le schéma de cet étage :

(cliquez sur le schéma pour télécharger la version PDF)

L'entrée S-CHF est reliée à l'anode de la lampe de changement de fréquence (L2).
La sortie syn-auto, est le signal FI utilisé par l'étage de syntonisation automatique.
Notez les 3 CAG séparées (-cag1 vers L1, -cag2 vers L2, -cag3 vers L3)



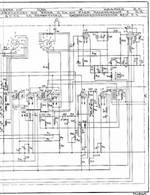
Syntonisation automatique

Cet étage est très particulier. C'est même le coeur de ce récepteur. Voici son schéma :

(cliquez sur le schéma pour télécharger la version PDF)

Deux circuits accordés à la FI, un à large bande (S35-C45) et un à bande étroite (S38-C46) permettent, après détection de savoir si l'accord est parfait ou non.
Lorsque l'accord n'est pas bon, le premier circuit ne résonne pas, le relais S36 est au travail, le contact A ouvert et le frein de volant inactif.
Lorsqu'on s'approche de l'accord correct, le premier circuit commence à résonner mais pas au point que le relais décolle. Cependant, le second circuit commence à résonner et la tension détectée par la seconde diode et présente sur R41 commence à diminuer (à devenir de plus en plus négative)
A l'accord parfait, la résonnace du premier circuit est telle que le relais décolle, ouvrant le contact A : le frein de volant est actif, le bouton de commande des CV est bloqué.
En même temps, la tension aux bornes de R41 est minimale (-8 à -10V), bloquant L8 totalement, renforçant le décollage du relais.

Pour déverrouiller le frein, il faut alors tourner fortement le bouton afin de décaler l'accord suffisamment pour supprimer cette tension négative sur la grille de L8 afin que le relais colle de nouveau (on peut aussi basculer la manette inférieure)
Pour créer un hystérésis au niveau de la détection, afin que le fonctionnement soit stable, le contact C, commandé par le relais S53 agit sur la plage de capture, c'est-à-dire la largeur de la bande du second circuit accordé (en faisant varier la tension de cathode de la diode)



Préamplificateur HF et changeur de fréquence

Ce récepteur très sensible est équipé d'un étage préamplificateur HF.
Il permet la réception de 4 gammes : PO, GO et OC en 2 sous-gammes.
Sachant qu'en PO et GO, à cause de la fréquence FI faible, un présélecteur est utilisé afin d'atténuer au maximum la fréquence image, et qu'un circuit réjecteur à la fréquence FI est inséré dans l'antenne sur ces 2 gammes, le schéma complet est tout de même un peu complexe avec pas mal de commutations.

J'ai donc refait le schéma sans les commutateurs, c'est-à-dire que j'ai fait 4 schémas, chacun correspondant à une gamme (cliquez sur le schéma pour télécharger le PDF):

Gamme PO



Gamme GO

Le réjecteur FI dans l'antenne est le circuit à gauche du schéma S8, C34, C49, R15
Le présélecteur est la partie centrale du schéma.
Les 4 cages du CV sont alors utilisées !


Sous-gamme OC1



Sous-gamme OC2

Pas de réjecteur FI ni de présélecteur sur ces 2 sous-gammes. La qualité des bobines OC est telle que normalement, la fréquence image est bien atténuée au point qu'un présélecteur est inutile. Quant au réjecteur FI il est totalement inutile : le rapprot de fréquence est de l'ordre de 100 !
La 4° cage du CV est inutile sur ces 2 gammes.

Les parties du circuit communes aux 4 gammes sont tout à fait classique :
- l'oscillateur local, formé des 2 premières grilles de l'octode AK2 (qui est avec la AK1 une des premières changeuses capables de marcher en OC), est accordé dans l'anode (grille 2). On notera qu'en OC, la résistance de fuite est diminuée par l'adjonction de R47 en parallèle avec R18 (elle passe donc de 100k en GO/PO à 25k en OC)
- noter C52 qui stabilise la lampe en OC
- pas de paddings en OC, uniquement des trimmers, ce qui est logique, on se contente d'un alignement sommaire sur ces gammes.
- cag séparées pour les 2 lampes, ce qui permet d'avoir 2 constantes de temps différentes afin de pallier les fadings rapides et lents (théoriquement ...)



Documents originaux de Philips

Voici le schéma d'origine. Pas très clair, mais bon, toujours utile :

Cliquez pour télécharger en PDF : doc de service Philips --- schéma, plans, nomenclature



Schémas des circuits de remplacement (ersatz)

Voici les schémas des circuits qui m'ont permis de remplacer certains composants durant ces deux remises en route :


Ersatz de la lampe AL5



Ersatz de la lampe AK2



Ersatz du relais S36 relié au circuit de L8 (cliquez pour agrandir le schéma)



Remplacement de l'AM1 par un EM4

L'AM1 étant très difficile à trouver en bon état, donc le mieux est de le remplacer par un EM4.
Comme la sensibilité de l'EM4 est 3 fois moins grande que celle de l'AM1, il faut supprimer le pont diviseur R54/R55 :


De cette façon, la tension minimale de -8V permet quand même une déviation appréciable sur l'anode de l'indicateur (la sensibilité est de -16V)
Bien entendu, il faut chauffer l'EM4 en 6,3V; un auto-transfo est nécessaire, à moins qu'on "bricole" quelques spires autour du transfo secteur !
L'EM4 comporte 2 anodes de déflexion, il faut donc 2 résistances (R53 et R53b).





Retour au sommaire